Графический каталог запасных частей к технике: LOVOL TM5D2A1304-006K. Полностью гидравлический механизм рулевого управления

zoom-in zoom-out enlarge shrink circle-right circle-left file-text2 info cart spinner6
1
2
2
2.1
2.2
3
4
5
6
7
8
9
10
11
12
13
13
13
14
15
16
17
17.1
17.2
18
19
19
19.1
19.2
20
21
22
22
22
23
23
23
24
25
26
27
28
29
29.1
29.2
30
30
31
31
32
32
33
34
35
36
37
37.1
37.2
38
39
40
41
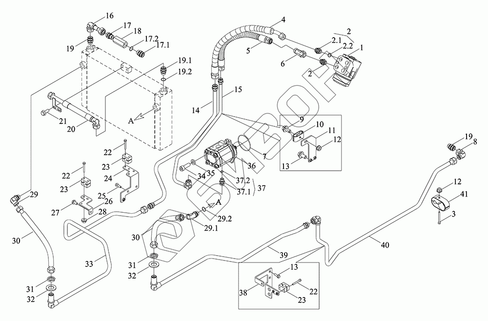
Позиция на иллюстрации Заводской номер детали Название детали Цена
TM5D402140000K TM5D402140000K Полностью гидравлический механизм рулевого управления в сборе
Загрузка ...
1 TH02401010001 Механизм рулевой
Загрузка ...
2 TC03402010002 Корпус шарнира M20-15 в сборе
Загрузка ...
2.1 TS12402010003 Соединитель M20-15
Загрузка ...
2.2 TS09580010007 Кольцо O-образное 17.3X2.2-M20X1.5
Загрузка ...
3 GBT5789-M8X65-8.8-A2L Болт с фланцем
Загрузка ...
4 TM5D402140001K Шланг
Загрузка ...
5 TM5D402140002K Шланг
Загрузка ...
6 GBT3754-L15 Штуцер соединительный
Загрузка ...
7 GBT3452.1-82.5X2.65G Кольцо уплотнительное резиновое для гидропневматики
Загрузка ...
8 GBT3754-L18 Тройник труб комбинированный соединительный конусного уплотнения
Загрузка ...
9 GBT5789-M8X45-8.8-A2L Болт шестигранный фланцевый M8X45-8.8-A2L
Загрузка ...
10 TH02402010057 Крышка
Загрузка ...
11 TM5D402030028K Кронштейн масляной трубы
Загрузка ...
12 GBT6177.1-M8-8-A2L Гайка с фланцем M8-8-A2L
Загрузка ...
13 GBT5789-M8X25-8.8-A2L Болт шестигранный фланцевый M8X25-8.8-A2L
Загрузка ...
14 TM5D402030014K Труба откачивающая
Загрузка ...
15 TM5D402030013K Труба стальная
Загрузка ...
16 TM5D402030018K Узел перепускной трубки для диспергирования масла в сборе
Загрузка ...
17 TS08582080018 Штуцер соединительный
Загрузка ...
17.1 GBT3733-L18E Деталь переходная
Загрузка ...
17.2 GBT19674.2-M22X1.5E Кольцо уплотнительное M22X1.5E
Загрузка ...
18 TG1854.581.18 Клапан перепускной
Загрузка ...
19 TC02582070006 Сборная компинация прямого соединителя M22-18
Загрузка ...
19.1 GBT3733-L18 Деталь прямая переходная с зажимным кольцом
Загрузка ...
19.2 TS09580010008 Кольцо O-образное 19.3X2.2-M22X1.5
Загрузка ...
20 TM5D402030019aK Маслопровод в сборе
Загрузка ...
21 GBT5789-M8X20-8.8-A2L Болт M8X16-10.9-A2L
Загрузка ...
22 GBT5789-M6X50-8.8-A2L Болт шестигранный фланцевый M6X50-8.8-A2L
Загрузка ...
23 TS06581120018 Хомут для трубы с одним отверстием-18
Загрузка ...
24 TM5D402030012K Кронштейн
Загрузка ...
25 GBT5789-M10X20-8.8-A2L Болт с шестигранной головкой M10X20-8.8-A2L
Загрузка ...
26 TM5D402030032K Кронштейн
Загрузка ...
27 GBT5789-M8X16-8.8-A2L Болт шестигранный фланцевый M8X16-8.8-A2L
Загрузка ...
28 GBT6177.1-M6-8-A2L Гайка с фланцем M6-8-A2L
Загрузка ...
29 TC04582390032 Сапун гидравлического бака
Загрузка ...
29.1 GBT3738-L18 Феррулы регулируемые фитинги для изгиба концов
Загрузка ...
29.2 TS09580010008 Кольцо O-образное 19.3X2.2-M22X1.5
Загрузка ...
30 TM5D402030031K Труба подачи масла
Загрузка ...
31 GBT3763-M26X1.5 Гайки тонкие шестигранные для трубных фитингов M26X1.5
Загрузка ...
32 GBT97.1-27-A3L Шайба плоская
Загрузка ...
33 TM5D402030017K Труба стальная
Загрузка ...
34 GBT70.1-M10X30-10.9-A3L Винт с цилиндрической головкой с внутренним шестигранником M10X30-10.9-A3L
Загрузка ...
35 TE250.55-03 Шайба
Загрузка ...
36 TH02402020001 Насос с зубчатой передачей
Загрузка ...
37 TS06582130048 Сборка прямого соединители M18-15
Загрузка ...
37.1 GBT3733-L15 Деталь прямая переходная с зажимным кольцом
Загрузка ...
37.2 TS09580010006 Кольцо O-образное 15.3X2.2-M18X1.5
Загрузка ...
38 TM5D402030024K Кронштейн масляной трубы
Загрузка ...
39 TM5D402030022K Труба отвода масла
Загрузка ...
40 TM5D402030023K Труба отвода масла
Загрузка ...
41 TM5D402030025K Зажим для трубки и резиновая прокладка 45-18
Загрузка ...
Содержащиеся в справочниках-каталогах запасные части и детали не предлагаются к продаже, а носят исключительно информационный характер
Сайт использует файлы cookie, обрабатываемые вашим браузером. Подробнее об этом вы можете узнать в Политике cookie.
Принять Настроить Отклонить